責任編輯:本站編輯 來源:中國農藥工業協會 日期:2011-01-27

產品詳細信息
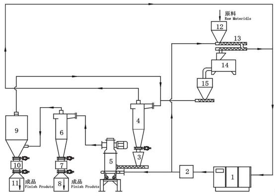
[工作原理]
壓縮氣體通過制冷系統,將氣體溫度降至 -120℃ ~ -140℃,用于氣流粉碎0.8MPa的研磨介質通過制冷系統至 -120℃ ~ -140℃,實現物料在深冷狀態下的超微氣流粉碎。物料通過冷卻呈低溫脆化易粉碎狀態后,進入粉碎室,冷卻后的壓縮氣體通過特殊配置的超音速噴嘴向粉碎室高速噴射,物料在超音速噴射流中加速,并在噴嘴交匯處反復沖擊、碰撞,達到粉碎效果。被粉碎的物料隨上升氣流進入分級室,滿足要求的細粒子進入分級輪隨氣流被旋風分離器、捕集器收集,進不了分級輪返回粉碎室繼續沖擊粉碎,冷空氣返回壓縮機吸氣口循環使用。
[特 點]
1、冷源形成一個閉路系統能得到充分的運用,省能耗。
2、制冷方式為“綠色”制冷方式,沒有運用對環境造成危害的制冷劑,粉碎溫度可達到 -140℃,粉碎細度可達到d97=2um~15um。
3、粉碎時溫度可控,能根據物料的脆化溫度隨機調節,選擇最佳粉碎溫度,降低能耗。可以用惰性氣體作為研磨介質實現低溫、防爆、防氧化綜合效果。
[技術參數]

[流程示意圖]
